|
Max. range:
9.950 meters with two digits
Slip it in
pants' pocket for walking and jogging

R1,R3____22K 1/4W Resistor
R2________2M2 1/4W Resistor
R4________1M 1/4W Resistor
R5,R7,R8__4K7 1/4W Resistor
R6_______47R 1/4W Resistor
R9________1K 1/4W Resistor
C1_______47nF 63V Polyester Capacitor
C2______100nF 63V Polyester Capacitor
C3_______10nF 63V Polyester Capacitor
C4_______10΅F 25V Electrolytic Capacitor
D1_______Common-cathode 7-segment LED mini-display
(Hundreds meters)
D2_______Common-cathode 7-segment LED mini-display
(Kilometers)
IC1______4093 Quad 2 input Schmitt NAND Gate IC
IC2______4024 7 stage ripple counter IC
IC3,IC4__4026 Decade counter with decoded 7-segment
display outputs IC
Q1,Q2___BC327 45V 800mA PNP Transistors
P1_______SPST Pushbutton (Reset)
P2_______SPST Pushbutton (Display)
SW1______SPST Mercury Switch, called also Tilt Switch
SW2______SPST Slider Switch (Sound on-off)
SW3______SPST Slider Switch (Power on-off)
BZ_______Piezo sounder
B1_______3V Battery (2 AA 1.5V Cells in series)
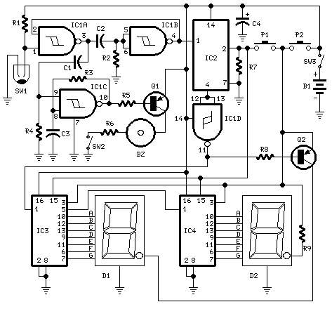
This circuit measures the distance covered during a
walk. Hardware is located in a small box slipped in
pants' pocket and the display is conceived in the
following manner: the leftmost display D2 (the most
significant digit) shows 0 to 9 Km. and its dot is
always on to separate Km. from hm. The rightmost display
D1 (the least significant digit) shows hundreds meters
and its dot lights after every 50 meters of walking. A
beeper (excludable), signals each count unit, which
occurs every two steps. A normal step is calculated to
span approx. 78 centimeters, thus the LED signaling 50
meters lights after 64 steps or 32 mercury switch's
operations, the display indicates 100 meters after 128
steps and so on. For low battery consumption the display
lights only on request, pushing P2. Accidental reset of
the counters is avoided because to reset the circuit
both pushbuttons must be operated together. Obviously
this is not a precision meter, but its approximation's
degree was found good for this kind of device. In any
case, the most critical thing to do is placement and
sloping degree of the mercury switch inside the box.
IC1A & IC1B form a monostable multivibrator providing
some degree of freedom from excessive bouncing of the
mercury switch. Therefore a clean square pulse enters
IC2 that divide by 64. Q2 lights the dot of D1 every 32
pulses counted by IC2. IC3 & IC4 divide by 10 each and
drive the displays. P1 resets the counters and P2
enables the displays. IC1C generates an audio frequency
square wave that is enabled for a short time at each
monostable count. Q1 drives the piezo sounder and SW2
let you disable the beep.
-
Experiment with placement and sloping degree of mercury
switch inside the box: this is very critical.
-
Try to obtain a pulse every two walking steps. Listening
to the beeper is extremely useful at this setting's
stage.
-
Trim R6 value to change beeper sound power.
-
Push P1 and P2 to reset.
-
This circuit is primarily intended for walking purposes.
For jogging, further great care must be used with
mercury switch placement to avoid undesired counts.
-
Current consumption with display disabled is negligible,
therefore SW3 can be omitted.
|